John Deere 344E, 444E Loader Service Manual
Model: John Deere 344E & John Deere 444E (TM1421 & TM1422)
Type: Loader
Language: English
Format: PDF
Service manual no of Pages: 624 – Operation and Test
Service manual no of Pages: 466 – Repair
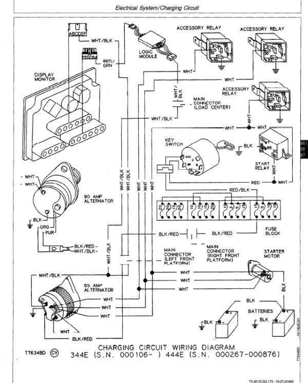
See pictures for the table of content.
This Service Manual for John Deere 344E, 444E Loader is for a technician and contains sections that are only for this Loader model. Technical/Service manuals sections tell how to repair the components. Diagnostic sections help you identify the majority of routine failures quickly. Information is in groups for the various components requiring service instruction. At the beginning of each group are summary listings of all applicable essential tools, service equipment and tools, other materials needed to do the job, service parts kits, specifications, wear tolerances, and torque values.
John Deere 344E, 444E Loader Service Manual
John Deere 344E, 444E Loader Service Manual CONTENTS: (TM-1421)
I – GENERAL INFORMATION
9005 – OPERATIONAL CHECKOUT PROCEDURE
9010 – ENGINE
9015 – ELECTRICAL SYSTEM
9020 – POWER TRAIN
9025 – HYDRAULIC SYSTEM
9031 – HEATING AND AIR CONDITIONING
INDEX
John Deere 344E, 444E Loader Service Manual CONTENTS: (TM-1422)
- I – GENERAL INFORMATION
- 01 – WHEELS
- 02 – AXLES AND SUSPENSION SYSTEMS
- 03 – TRANSMISSION
- 04 – ENGINE
- 05 – ENGINE AUXILIARY SYSTEMS
- 07 – DAMPENER DRIVE (FLEX COUPLING)
- 09 – STEERING SYSTEM
- 10 – SERVICE BRAKES
- 11 – PARK BRAKE
- 16 – ELECTRICAL SYSTEM
- 17 – FRAME, CHASSIS, OR SUPPORTING STRUCTURE
- 18 – OPERATOR’S STATION
- 21 – MAIN HYDRAULIC SYSTEM (HYDRAULIC RESERVOIR)
- 31 – LOADER
- 99 – DEALER FABRICATED TOOLS
- INDEX
If you are interested in any other models of John Deere Service Manual click here.












