John Deere 9540 9660 9680WTS Diagnosis Tests Manual
TM4937 – John Deere 9540, 9560, 9580, 9640, 9660, 9680WTS, 9780CTS /i Diagnosis and Tests Manual
John Deere Tractors TM4937 Technical Manual: Your Ultimate Guide to Maintenance and Repair
The Case Tractors TM4937 Technical Manual is a crucial resource for anyone tasked with maintaining, troubleshooting, or repairing Case tractors. Tailored for professionals and dedicated equipment owners, this John Deere Service Manual delivers detailed guidance, ensuring your machinery remains in peak operating condition.
Comprehensive Features of the Case TM4937 Technical Manual
This manual is designed to be a one-stop solution, featuring:
1. In-Depth System Descriptions
A clear understanding of tractor systems ensures precise diagnostics and repairs. The TM4937 manual provides:
- Engine Systems: Comprehensive details on diesel engines, including turbocharging and cooling systems.
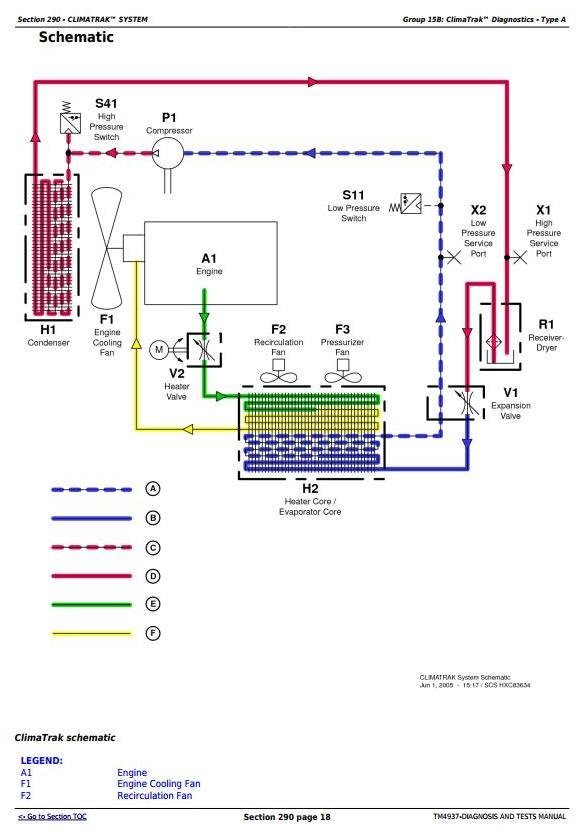
- Hydraulics: Schematic diagrams and flowcharts of pumps, valves, and actuators.
- Transmission Systems: Detailed layouts of synchronized and power shift gear mechanisms.
- Electrical Components: Complete wiring diagrams and explanations of key electrical systems, such as the ignition and alternator.
2. Maintenance Guidelines
Regular maintenance extends the life of your tractor. This manual includes step-by-step procedures for:
- Changing engine oil and filters.
- Inspecting and replacing air filters.
- Flushing and refilling the cooling system.
- Checking and adjusting tire pressures for various loads.
3. Troubleshooting and Diagnostics
Troubleshooting is simplified with diagnostic tools included in the TM4937 manual, such as:
- Flowcharts to identify common electrical faults.
- Pressure tests for hydraulic systems.
- Guides to resolve transmission slippage or gear engagement issues.
- Methods to identify engine misfires or overheating problems.
4. Detailed Repair Instructions
For technicians, the TM4937 manual offers precise repair solutions, including:
- Engine disassembly and overhaul instructions.
- Procedures for hydraulic pump replacements.
- Detailed transmission rebuild guides.
- Instructions for repairing electrical harnesses and connectors.
John Deere 9540 9660 9680WTS Diagnosis Tests Manual
Foreword
General
Safety
Combine and Component Identification
Standard Torque Values
Diagnostic and Testing Procedures
Diagnostic Trouble Codes
A00 – Engine Control Unit Diagnostic Trouble Codes
C00 – Armrest Control Unit Diagnostic Trouble Codes
C03 – Cornerpost Control Unit Diagnostic Trouble Codes
Control Unit SSU Diagnostic Trouble Codes
Control Unit SSU Last Exit Codes
Engine
General Information
Test Procedures and Adjustments
Engine Type Identification
Engine Diagnostics – Type A
Engine Diagnostics – Type B
Engine Diagnostics – Type C
Engine Diagnostics – Type D
Engine Diagnostics – Type E
Component Identification and Location










