John Deere LA105, LA115, LA125 Service Repair Manual
TM103419 – John Deere LA105, LA115, LA125, LA135, LA145, LA155, LA165, LA175 Lawn Tractors Technical Manual
The John Deere service repair manual is a must-have for owners and mechanics. It provides comprehensive guidance for servicing and repairing John Deere machinery, including tractors, loaders, and harvesters.
This manual is designed to simplify maintenance tasks, featuring clear instructions and detailed diagrams. It covers everything from basic maintenance routines to advanced troubleshooting methods. By following the manual’s guidelines, you can ensure your equipment operates efficiently and avoid unnecessary repairs.
For DIY enthusiasts, the manual is an excellent resource to tackle repairs confidently. It empowers users to identify issues, order the correct parts, and fix problems without relying on external assistance. With a John Deere service repair manual, you’ll save money, reduce downtime, and ensure your machine continues to deliver peak performance.
Safety
Specifications and Information
Engine – Gas
Engine – V-Twin
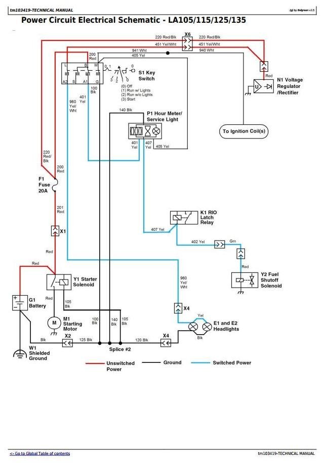
Electrical
Power Train – Gear
Power Train – Hydrostatic
Steering
Brakes
Attachments
Miscellaneous








